Лабораторный блок питания – это вторичный источник электроэнергии, дополненный блоками регулировки выходного напряжения и тока, контроля работы и индикации режимов, а также схемами защиты.
Лабораторный блок питания (ЛБП) – очень востребованное профессионалами оборудование. Он активно используется инженерами, занимающимися разработкой и ремонтом различных электронных устройств. В настоящее время есть много типов и моделей лабораторных источников питания (ИП). Их настолько много, что новичку непросто сориентироваться в таком многообразии оборудования.
Чтобы выбрать оптимальный источник питания для определенных целей, рекомендуется вначале разобраться в особенностях различных типов ЛБП, а уже после принимать решение об их покупке.
Материал обновлён 24.11.2022
Время чтения: 10 минут
В этой статье рассмотрим:
Классификация лабораторных источников
Лабораторные ИП могут классифицироваться по различным параметрам. Но наиболее популярным видом классификации является деление по типу конструкции. В соответствии с ним все ЛБП делятся на импульсные и линейные. Последние, также называют трансформаторными. Чем отличаются импульсные источники питания от линейных разберём далее.

Линейный блок питания
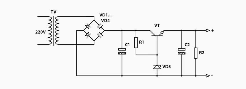
Традиционным считается линейный блок питания (БП). В основе его конструкции лежит понижающий трансформатор. После трансформатора в схему включен диодный мост (выпрямитель), который преобразует переменное напряжение в постоянное. Далее располагается основная схема, отвечающая за регулировку выходного напряжения, а также его стабилизацию. Как правило, за функцию стабилизации отвечает высокоемкостный конденсатор.
Большинство блоков имеют более сложную принципиальную схему, включающую блоки регулировки и стабилизации напряжения, а также тока, блоки защиты и индикации. Простейший трансформаторный блок питания возможно сделать своими руками, при этом, основным и самым дорогим компонентом в нем будет понижающий трансформатор.

Среди мастеров, осуществляющих ремонт и проектирование электроники и радиотехнических устройств, самые популярные ЛБП – модели с выходными характеристиками: напряжения в диапазоне от 0 до 30 В и тока в диапазоне до 5 А.
В качестве примера, можно привести источник постоянного тока YIHUA-305D. Этот БП представляет собой высокоточный агрегат, при помощи которого можно тонко настраивать параметры выходного тока и напряжения в установленном диапазоне. Цифровой индикатор у устройства работает в двойном режиме, одновременно отображая текущие показатели напряжения и выходного тока. Помимо этого, ЛБП имеет режим защиты от короткого замыкания (SCP), перегрузки по току (OCP), а также функцию самовосстановления после срабатывания защиты.
Импульсный блок питания
В настоящее время большинство используемых лабораторных блоков питания – это преимущественно установки импульсного типа. Что значит импульсный блок питания?
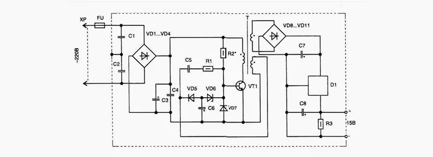
Принцип работы достаточно прост: вначале происходит предварительное выпрямление входного напряжения, после этого оно преобразуется в импульсы с увеличенной частотой и требуемой скважностью. Далее импульсы передаются в трансформатор, где напряжение понижается до требуемой величины. После трансформатора вновь расположен диодный выпрямитель, после которого выполняется стабилизация напряжения в импульсном блоке питания (ИБП).
Для генерации импульсов могут применяться как однотактные, так и двухтактные схемы. Оба типа схем строятся на базе биполярных или полевых транзисторов. В современных схемах наибольшую популярность получили IGBT и MOSFET транзисторы.

Двухтактные схемы чаще всего строятся на базе широтно-импульсного контроллера (ШИМ-контроллера). Эти небольшие микросхемы содержат схему, позволяющую генерировать сигналы требуемой ширины и скважности для управления силовыми ключами.

В ИБП используются небольшие трансформаторы. Их более чем достаточно, поскольку увеличение частоты напряжения повышает эффективность работы трансформатора, а, следовательно, конструкцию можно значительно уменьшить. Часто сердечник трансформатора ИБП изготавливается из ферромагнитных материалов, что дополнительно облегчает общую конструкцию.

Что же обеспечивает стабилизацию напряжения в импульсном блоке питания? Эту функцию берёт на себя отрицательная обратная связь, которая поддерживает выходное напряжение на одном уровне. При этом величина нагрузки и колебания входного напряжения не оказывают никакого влияния на выходные параметры.
Вполне возможно сделать импульсный ЛБП своими руками. При этом основными компонентами будут: линейный регулятор, ШИМ-контроллер, а также импульсный трансформатор.
MAISHENG MS305D– один из популярных ЛБП на рынке. Этот ИБП – эталон компактности и удобства. Он пользуется высоким спросом как среди любителей, так и среди профессионалов.Данный источник импульсного типа подходит для питания самых разных электронных схем и устройств, обеспечивая им стабильную работу. Конструкцией устройства предусмотрена возможность настраивать параметры переменного тока в диапазоне от 0 до 5 А, а также напряжения от 0 до 30 В. В блоке присутствует защита от короткого замыкания, перегрева и перегрузки по току. Модель оснащена системой плавной регулировки, которая позволяет точно подобрать напряжение и ток на выходе. Также устройство оснащено удобным цифровым дисплеем, на котором в реальном времени отображаются параметры напряжения и переменного тока.
Преимущества и недостатки
Что же выбрать? Линейный или импульсный блок питания?
Импульсные БП используются практически повсеместно. Они активно вытесняют с рынка менее удобные трансформаторные модели. Тем не менее только в работе можно оценить сильные и слабые стороны импульсных и трансформаторных источников.
Каждый из рассматриваемых типов блоков имеет свои преимущества, а также недостатки.
Так, к примеру, КПД импульсного блока питания наиболее высокий, а мощность, по сравнению с трансформаторными моделями, значительно больше. В свою очередь, линейные источники питания отличаются простотой конструкции, надежностью работы и не требуют дорогого ремонта. Отметим преимущества и недостатки, консолидируя характеристики ЛБП.
Преимущества импульсных источников
К достоинствам импульсных агрегатов нужно отнести:
- высокий коэффициент стабилизации;
- высокий коэффициент полезного действия;
- более широкий диапазон входных напряжений;
- более высокую мощность, по сравнению с линейными устройствами;
- отсутствие чувствительности к качеству электропитания и частоте входного напряжения;
- небольшие габариты дающие хорошую транспортабельность;
- доступная цена.
Недостатки импульсных блоков
К явным недостаткам импульсных ИП можно отнести:
- импульсная система питания дает высокочастотные помехи;
- сложность схем, что негативно сказывается на надежности;
- ремонт далеко не всегда удается произвести своими руками.
Преимущества линейных БП
Трансформаторные ЛБП также имеют ряд плюсов, среди которых:
- простота и надежность конструкции;
- высокая ремонтопригодность, а также невысокая стоимость запчастей;
- отсутствие радиопомех;
Недостатки линейных источников
Если определять недостатки линейных вторичных источников питания, то среди них можно выделить:
- большой вес и габариты, что часто делает транспортировку очень неудобной;
- обратная зависимость между КПД и стабильностью выходного напряжения;
- высокая металлоемкость конструкции.
Мощные импульсные ЛБП
ИП импульсного типа можно конструировать с большой выходной мощностью, в десятки сотен ватт, и при этом они будут очень лёгкими и компактными. Яркими представителями этих устройств, в качестве примера, можно привести ЛБП компании MAISHENG.
| Модель | Мощность |
|---|---|
|
MAISHENG MP3060D (30В, 60А) |
1800 Вт |
|
MAISHENG MP6030D (60В, 30А) |
1800 Вт |
|
MAISHENG MP5050D (50В, 50А) |
2500 Вт |
|
MAISHENG MP5060D (50В, 60А) |
3000 Вт |
|
MAISHENG MP40010D (400 В, 10 А) |
4000 Вт |
|
MAISHENG MP15030D (150 В, 30 А) |
4500 Вт |
|
MAISHENG MP30150D (30 В, 150 А) |
4500 Вт |
|
MAISHENG MP6080D (60 В, 80 А) |
4800 Вт |
|
MAISHENG MP50100D (50 В, 100 А) |
5000 Вт |
Современные источники питания представлены огромным ассортиментом. Значительным спросом пользуются как импульсные, так и трансформаторные БП. И то, какие цели вы преследуете, приобретая лабораторный БП, влияет на тип выбираемого вами оборудования.
Если вам необходимо всегда иметь под рукой надежное устройство с отсутствием радиопомех, которое редко ломается, а также легко поддается ремонту, тогда обратите внимание на трансформаторные модели. Если же для вас важна мощность и высокий коэффициент полезного действия, в таком случае стоит подробнее изучить модельный ряд импульсных устройств.
Если же у вас остались вопросы по выбору ЛБП, то мы рекомендуем ознакомиться с дополнительными статьями о выборе источников питания:
Также наши консультанты помогут вам с подбором подходящего устройства.